Ningbo Richge Technology Co., Ltd.
Ningbo Richge Technology Co., Ltd.
Produkty
FN18 12kV 3-fazowy wyłącznik obciążenia pneumatycznego z uziemieniem i rozłącznikiem bezpiecznikowym Nalf
  • FN18 12kV 3-fazowy wyłącznik obciążenia pneumatycznego z uziemieniem i rozłącznikiem bezpiecznikowym NalfFN18 12kV 3-fazowy wyłącznik obciążenia pneumatycznego z uziemieniem i rozłącznikiem bezpiecznikowym Nalf
  • FN18 12kV 3-fazowy wyłącznik obciążenia pneumatycznego z uziemieniem i rozłącznikiem bezpiecznikowym NalfFN18 12kV 3-fazowy wyłącznik obciążenia pneumatycznego z uziemieniem i rozłącznikiem bezpiecznikowym Nalf

FN18 12kV 3-fazowy wyłącznik obciążenia pneumatycznego z uziemieniem i rozłącznikiem bezpiecznikowym Nalf

Model:FN18-12DR
Przełączniki obciążenia FN18 i kombinacje rozłączników obciążenia i bezpieczników to wysokonapięciowe, wysokowydajne przełączniki obciążenia, łączące gaszenie łuku sprężonym powietrzem i gaszenie łuku wytwarzanego przez gaz. Kombinacja rozłącznika obciążenia i bezpiecznika łączy w sobie zalety rozłącznika obciążenia z zaletami bezpiecznika, umożliwiając przełączanie dowolnego prądu obciążenia aż do znamionowego prądu wyłączeniowego rozłącznika obciążenia oraz przełączanie wszelkich przetężeń do znamionowego prądu zwarciowego wyłączania kombinacji za pomocą bezpiecznika i jego impaktora. Stosowany jest w trójfazowych instalacjach zasilania o napięciu znamionowym prądu przemiennego 50 Hz 12 kv i prądzie znamionowym 630 A. Esp Do sieci pierścieniowych mocy w sieciach miejskich, do poprawy konstrukcji wieżowców i obiektów użyteczności publicznej, jako idealny produkt do ochrony podstacji pakietowych i transformatora. Posiada cechy zaawansowanej konstrukcji, prostej obsługi, struktury uderzeniowej, inteligentny wygląd, lekkość, kompletną funkcję, szybką prędkość włączania i wyłączania oraz wysoką niezawodność.

FN18 12kV 3-fazowy wyłącznik obciążenia pneumatycznego z uziemieniem i rozłącznikiem bezpiecznikowym Nalf

     Zależy nam na opracowaniu wyłącznika obciążenia, automatycznego ponownego zamykania wysokiego napięcia na zewnątrz i wyłącznika próżniowego napięcia w pomieszczeniach, które są bliższe potrzebom konsumentów i zapewniają im lepsze produkty. Zawsze traktujemy nagradzające społeczeństwo jako błogosławieństwo, a dobrobyt i rewitalizację ojczyzny jako naszą własną odpowiedzialność. Nasza firma traktuje reputację przedsiębiorstwa i jakość personelu przed rozwojem przedsiębiorstwa jako gwarancję rozwoju. Nalegamy, aby nauka i technologia były pierwszą siłą produkcyjną. Dzięki naszym umiejętnościom technicznym, efektywnemu zarządzaniu i wysokiej jakości produktom zdobyliśmy uznanie naszych klientów dzięki naszym opłacalnym towarom.

      FN18-口to trójbiegunowy rozłącznik obciążenia ogólnego przeznaczenia, który oferuje właścicielom i monterom rozdzielnic zalety zaawansowanej technologii przerywania oraz sprawdzoną, niezawodną wydajność w kompaktowej konstrukcji. Rozłącznik jest dostępny dla monterów rozdzielnic jako element konstrukcyjny do zastosowań w rozdzielnicach w obudowach metalowych i na podkładkach w zakresie wartości znamionowych od 12 do 40,5 kV.

Standardowy przełącznik FN18 zawiera wytrzymałą stalową ramę z odstawianymi izolatorami, unikalny system gaszenia łuku typu puffer, mechanizm operacyjny i elementy przewodzące prąd, w tym przerywacze łopatkowe z odlewanymi zawiasami i złączami szczękowymi.

Opcjonalne akcesoria i funkcje obejmują różnorodne uchwyty sterujące, napęd silnikowy, przełączniki pomocnicze, wyzwalacz wzrostowy, podstawy bezpieczników, mechaniczne wyzwalanie bezpieczników, przełączniki uziemiające, mechaniczną blokadę drzwi i blokadę kluczową.








Podstawowe informacje.



Struktura



Parametr techniczny


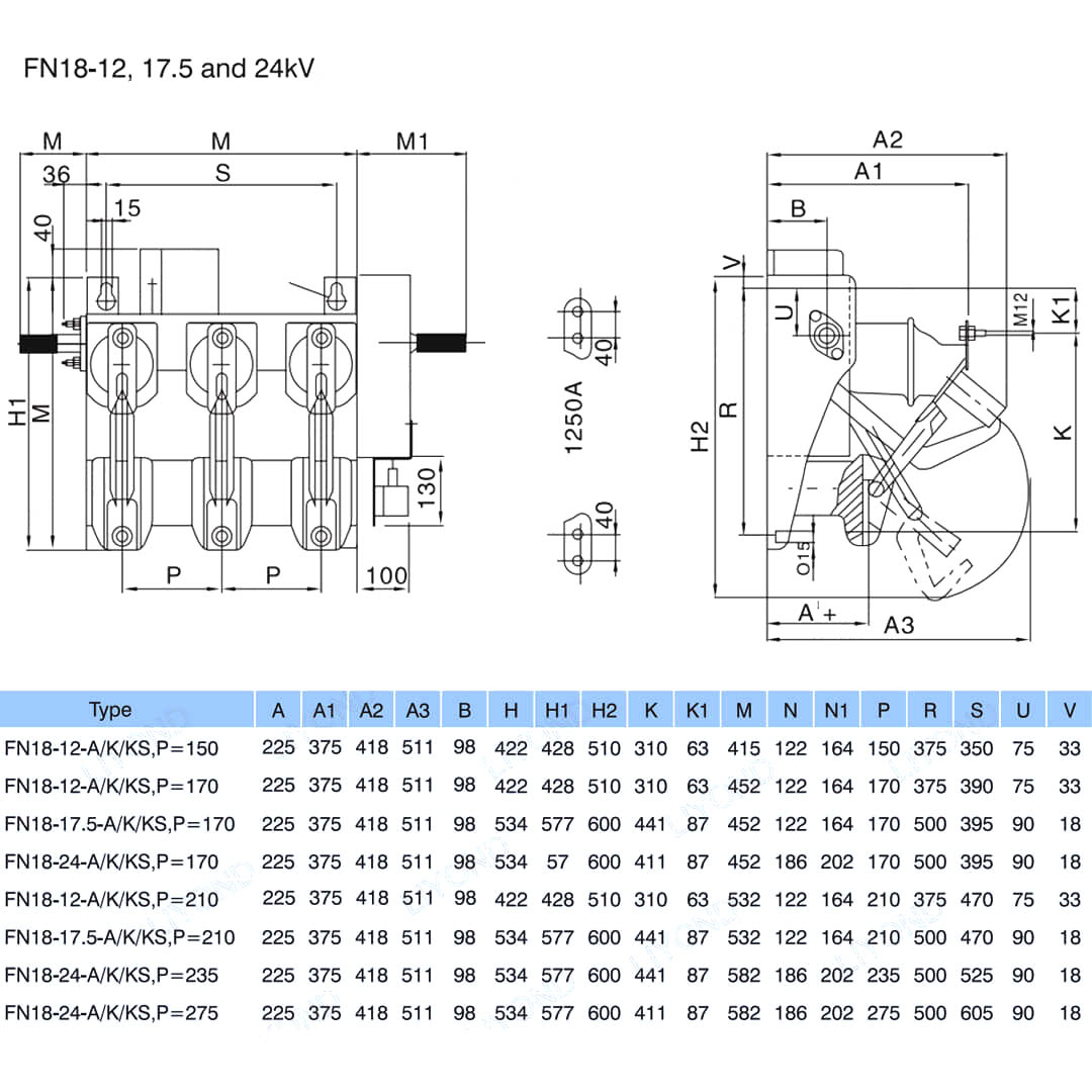
Model i rysunek






Często zadawane pytania

P: Czy mogę mieć ceny Twoich produktów?

O: Witamy. Prosimy o przesłanie nam zapytania tutaj. Odpowiemy w ciągu 24 godzin.

P: Czy mogę otrzymać próbkę przed zamówieniem zbiorczym?

Odp.: Tak, przyjmujemy przykładowe zamówienie w celu przetestowania i sprawdzenia jakości. Dopuszczalne są próbki mieszane.

P: Czy możemy wydrukować nasze logo/nazwę firmy na produktach?

Odp.: Tak, oczywiście, akceptujemy OEM, w takim razie musisz przekazać nam autoryzację marki.

P: Czy akceptujesz dostosowywanie produktu?

Odp.: Tak, oczywiście, proszę podać konkretne rysunki lub parametry, wycenimy Cię po ocenie.

P: Jaki jest czas realizacji?

Odp.: Czas realizacji zależy od zamówionych ilości, zazwyczaj w ciągu 7-20 dni od otrzymania płatności.

P: Jakie są Twoje warunki handlowe?

Odp.: akceptujemy EXW, FOB, CIF, FCA itp.

P: Jaka jest Twoja metoda płatności?  

Odp.: akceptujemy T/T, Western Union, Paypal itp.

P: Czy sprawdzasz gotowe produkty?

Odp.: Tak, każdy etap produkcji i gotowe produkty zostaną sprawdzone przez dział kontroli jakości przed wysyłką. Przed wysyłką dostarczymy raporty z kontroli towarów w celach informacyjnych

P: Jak rozwiązać problemy z jakością po sprzedaży?

Odp.: Zrób zdjęcia problemów z jakością i wyślij je do nas w celu sprawdzenia i potwierdzenia, a w ciągu 3 dni przygotujemy dla Ciebie satysfakcjonujące rozwiązanie.



Fabryka


Certyfikat




Gorące Tagi: FN18 12 kV 3-fazowy wyłącznik obciążenia pneumatycznego z uziemieniem i bezpiecznikiem Nalf, Chiny, producent, dostawca, fabryka, niska cena, jakość, najnowsza sprzedaż, zaawansowane
Wyślij zapytanie
Informacje kontaktowe
Jeśli masz pytania dotyczące rozdzielnic niskiego napięcia, izolatorów wysokiego napięcia, uziemników wysokiego napięcia lub cennika, zostaw nam swój e-mail, a my skontaktujemy się z Tobą w ciągu 24 godzin.
X
Używamy plików cookie, aby zapewnić lepszą jakość przeglądania, analizować ruch w witrynie i personalizować zawartość. Korzystając z tej witryny, wyrażasz zgodę na używanie przez nas plików cookie. Polityka prywatności
Odrzucić Przyjąć